流体流动阻力测定实验虚拟仿真系统

流体流动阻力测定实验简介

流体流动阻力测定实验是化工单元操作之一。测定流体流经直管和阀门时阻力损失, 通过实验了解流体流动中能量损失的变化规律。测定直管摩擦系数λ与雷诺准数Re的关 系。测定流体流经阀门和管件时的局部阻力系数ξ。学会倒U形压差计、Pt100温度传感器和涡轮流量计的使用方法。

流体流动阻力测定仿真实验的意义

通过流体流动阻力测定仿真实验,实现虚实结合,辅助流体流动阻力测定实验的实 验教学。解决了流体流动阻力测定实验过程中的预习难、实验讲解难、实验操作难、 练习难、数据处理难、实验考核难、实验教学管理难等一系列问题,提高了教与学的质量。

流体流动阻力测定仿真实验目的

通过流体流动阻力测定仿真实验,学生可以了解流体流动阻力测定实验的目的、 原理、操作流程以及数据处理方法等。掌握实验装置中各个主要部件的基本结构和原理 。在虚拟操作过程中,学生可掌握测定光滑管、粗糙管和阀门时的阻力损失的方法和流程。 在操作自测部分,完成流体流动阻力测定实验的仿真考核。

实验原理

流体在管路中流动时,由于粘性剪应力和涡流的存在,不可避免地要消耗一定的机械能, 包括直管阻力损失和局部阻力损失。流体流经直管时所造成的机械损失称为直管阻力损失; 流体通过管件、阀门时因流体运动方向和速度大小改变所引起的机械能损失称为局部阻力损失。

(1)直管阻力(沿程阻力)

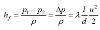
流体在水平等径圆直管中稳定流动时,阻力损失表现为压力降低,即





式中:Δp—压降,Pa;

hf—直管阻力损失,J/kg;

ρ—流体密度,kg/m3

l—直管长度,m;

d—直管内径,m;

u—流体流速,m/s;

μ—流体粘度,Pa·s;

λ—摩擦系数,层流时 ;湍流时λ是雷诺准数Re和相对粗糙度的函数,须由实验确定。

(2)局部阻力

局部阻力通常有两种表示方法,即当量长度法和阻力系数法。

1) 当量长度法

流体流经管件或阀门时,因局部阻力造成的损失,相当于流体流过与其具有相当管径长度的直管阻力损失,这 个直管长度称为当量长度,用符号le表示。如管路中直管长度为l,各种局部阻力的当量长度之和为∑le,则流体在管路中流动时的总阻力损失∑hf为



2) 阻力系数法

流体通过某一管件或阀门时的阻力损失用流体在管路中的动能系数来表示,这种计算局部阻力的方法,称为阻力系数法。即



式中,ξ—局部阻力系数,无因次;

u—在小截面管中流体的平均流速,m/s;

由于管件两侧距测压孔间的直管长度很短,引起的摩擦阻力与局部阻力相比,可以忽略不计。因此 值可应用伯努利方程由压差计读数求取。

实验装置及工艺

实验装置主要由水箱、泵、不同管径、材质的的管子,各种阀门和管件、涡轮流量计的等组成。 第一根为不锈钢管,第二根为镀锌管,分别用于光滑管和粗糙管湍流流动流体流动阻力的测定。 第三根为不锈钢管,装有待测管件,用于局部阻力的测定。

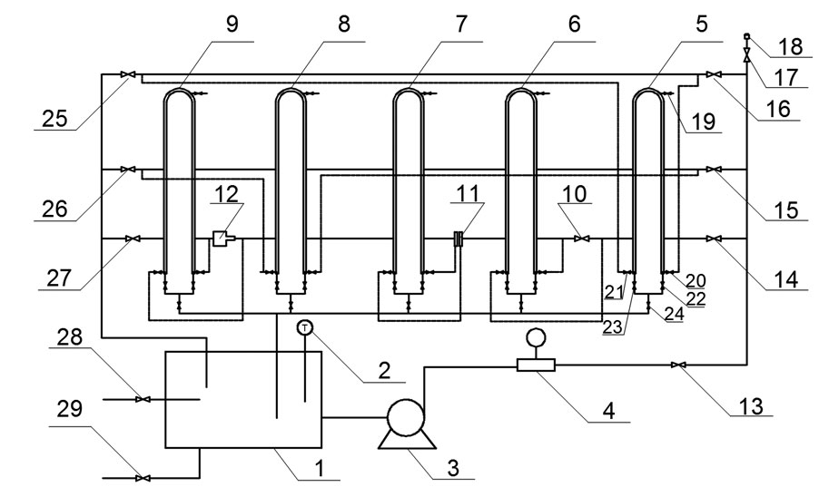
图 流动阻力测定实验装置流程图

1—水箱;2—水箱温度传感器;3—离心泵;4—涡轮流量计;5—光滑管倒U形管压差计; 6—闸阀倒U形管压差计;7—孔板流量计倒U形管压差计;8—粗糙管倒U形管压差计; 9—放大缩小管倒U形管压差计;10—闸阀;11—孔板流量计;12—放大缩小管(测突然缩小阻力); 13—离心泵出口(流量调节)阀;14—局部阻力入口阀;15—粗糙管入口阀;16—光滑管入口阀; 17—管路排气阀前置球阀;18—管路排气阀;19—(光滑管)倒U形管压差计进气阀; 20—(光滑管)倒U形管压差计高压侧阀;21—(光滑管)倒U形管压差计低压侧阀; 22—(光滑管)倒U形管压差计高压侧平衡阀;23—(光滑管)倒U形管压差计低压侧平衡阀; 24—(光滑管)倒U形管压差计排水阀;25—光滑管出口阀;26—局部阻力出口阀; 27—粗糙管出口阀;28—水箱进水阀;29—水箱排水阀

仿真实验特点

流体流动阻力测定实验仿真系统以1:1比例绘制实验设备模型,通过系统, 学生可以进行实验预习、实验练习、实验自测等。通过系统,学生可以完全 掌握实验目的、原理、实验操作流程、各部件的原理及内部结构。由于虚拟模 型与真实设备完全相同,通过虚拟演练后,学生进入真实实验室的时候,可以 更容易的掌握真实实验操作,虚实结合,以虚辅实。

流体流动阻力测定实验仿真系统包括实验讲义、实验讲解、实验装置、实验操作、 操作自测、数据处理、记录回放七个部分。通过实验讲义部分,学生可以对实验进 行整体把握,了解实验目的、实验原理、实验流程、数据处理等,在实验讲义中,对 重要的部件及操作过程进行了超链接,可以点击链接了解详情,学生的预习记录会上传 到服务器;在实验讲解部分,学生可以通过观看实验操作过程的视频讲解了解整个实验 的操作过程;通过实验装置部分,学生可以了解实验设备上所有部件的名称、用途及原理, 学生对装置的学习记录可以上传到服务器;通过实验操作部分,学生可以进行整个操作过程的练习, 并可观察到每一操作步骤所对应的实验现象,学生的操作练习记录会上传到服务器;通过实验自测部分, 学生可以对自己的练习情况进行自测,自测过程可上传到服务器,供任课教师查看;通过数据处理部分, 学生可以了解实验需要记录哪些数据,如何对数据进行处理并生成实验报告;通过记录回放部分,学生可 以查看到自己的自测记录的回放。

支持平台

支持平台
支持
不支持
客户端(win)
移动端
VR头盔
web版
3D图像
2D图像